【案例】螺杆空压机故障诊断与检修
2022-01-18张顺廷
摘 要:康普爱(CompAre)和阿特拉斯一科普柯(Atlas-Copco)螺杆空压机却载、加载基本原理,典型故障原因,排除故障的技术措施。
关键词:螺杆空压机;原理;检修实例
2台RA-111/9型康普爱螺杆空压机和1台GA90-FF型阿特拉斯一科普柯螺杆空压机(简称16m3螺杆空压机)分别是德国和瑞典原装产品。具有体积小、运行平稳、噪声低、易损件少、配件更换方便、输出空气干燥等特点。
一、设备工作原理
螺杆空压机有两种状态:卸载、加载(以16m3螺杆空压机为例)。
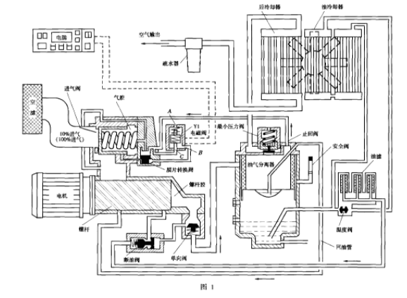
1.卸载状态(图1)
电脑没有指令输出(即K04加载继电器没动作),电磁阀Y1没电不动作,在弹簧弹力作用下,电磁阀Y1的C口被封住,与大气相通的A口和B口相通,膜片转换阀无压力在下方不动,来至油坦克(油气分离器、Z小压力阀、安全阀、容器壳体统称为油坦克)的0.15MPa控制空气进入进气阀气腔内,不能推动进气阀(克服不了弹簧弹力),卸载状态下只有10%空气进入螺杆腔内(设计值为10%空气)。油、气混合物通过单向阀,沿油气分离器外壁切线方向进入油坦克,在油坦克内建立大约0.15MPa压力,打不开Z小压力阀,卸载时油坦克相当于一个泵作用,空气、油混合物在管路内打循环,没有压缩空气输出。
润滑油进入油坦克分离后,通过温度阀(温度阀内感温材料特殊,温度升高,感温元件加长。温度阀作用是控制润滑油的勃度、油温,当油温<55℃时润滑油不通过油冷却器;当油温>70℃时油全部通过油冷却器冷却;在55~70℃之间,温度阀的开口大小随油温调整。润滑油经过油滤、断油阀,喷油到螺杆腔内。
2.加载状态(参照图1中的括号内容)
电脑有加载指令输出,电磁阀Yl有动作,封住电磁阀Y1 A口,B口与C口相通,来至油坦克的控制空气进入到膜片转换阀,推动膜片向上运动,将膜片上部进气口封住,控制高压空气进入到进气阀气腔内,进气阀动作,空压机进气口打开,100%空气进入到螺杆腔内,压缩后的高温高压油、气混合物通过单向阀,沿油气分离器外壁切线方向进入油坦克内,85%的油从油气混合物中分离出来,剩下15%的油粘在油气分离器外壁表面分离,少部分油进入油气分离器内部。

高温高压空气到一定压力后,打开Z小压力阀。进入到后冷却器,高压空气经过后冷却器冷却后,其中水蒸气经疏水器形成水,经过手动排出,正常每4h排一次水。从油坦克排出的高压空气温度一般为68℃左右,压缩空气经疏水器排气口输送到高压风主管道。油经过温度阀、油冷却器、油过滤器、断油阀喷到螺杆腔内。油气分离器内部少量油经回油管压回到螺杆腔内。
喷油压力=输出空气压力-(0.25~3Mpa)
二、螺杆空压机故障分析及处理
1.空压机不卸载
当时设定的卸载压力为0.78MPa,加载压力为0.68MPa,即当管路压力达到0.78MPa时,主机应卸载(空运转),当时值班人员发现空压机长时间工作在加载状态,压力值一直在0.78MPa或以上而未卸载,继而发生了由于空压机油气分离器内油、空气混合物压力过高,导致空压机主机安全阀(安全阀动作设定值0.87Mpa)接连动作2次,导致了油、气混合物喷出机器外的现象。
可从四个方面分析此故障:(1)电脑是否有卸载指令。(2)Y1电磁阀是否有动作。(3)进气阀内膜片转换阀动作是否灵活。(4)进气口空气温度是否满足机器要求。经查明,(1)、(2)两项均正常,导致故障主要原因是(3)、(4)即由于室外进气口?气温度过低(只有-5℃),导致进气阀内膜片转换阀动作受阻、不灵活,进气阀无法关闭,螺杆空压机始终处于加载状态,从而致使油气分离器内高压空气压力过高,导致安全阀动作现象。
处理措施:(1)改变螺杆空压机进气口,封闭室外进气口,开通室内进气口。(2)重新设定卸压值,由原来0.78MPa降低到0.68MPa,加载值为0.58MPa,降低压力后,增加了进气阀内膜片转换阀12动作次数,同时由于进气空气温度>4℃,这样处理后空压机运转正常。
2.空压机不加载
所谓加载,就是根据生产所需Z低压力设定螺杆空压机Z低压力启动值(即空压机运转为带载运行),低于此值就开始升压。16m3螺杆空压机电气工作原理见图2。
按空压机启动按钮,交流接触器K22、K21首先吸合,空压机主电机Y接启动,30s后交流接触器K23吸合,主电机△接正常运行,空压机自动加载。如果没有上述动作,则电脑内部有故障。观察显示器屏幕上显示是否正常,是加载、还是卸载。没有反映,判断空压机电脑板是否有故障;如果是加载状态,则检查控制变压器输出端是?有交流24V;K04加载继电器是否吸合;是否有交流24V输出,加载继电器K04触点是否接触良好;Y1电磁阀是否动作。电磁阀Y1动作不加载,则气体在管路内判断进气阀内膜片转换阀12是否动作,检查膜片转换阀是否损坏。

经过分析,故障出在空压机电脑板内,原因是Y1电磁阀没有动作。拆开电脑板维修,检查K04加载继电器是否吸合,交流24V是否有输出。Z终找到故障点是加载继电器K04触点接触不良好,处理之后,不加载故障排除,同时也修好了显示器不亮故障(电子元件接触虚)。
三、螺杆空压机特殊故障处理
一台10m³康普爱螺杆空压机,多次因润滑油油温高而报警,但空压机还能运转,就是报警号不能消除。检查润滑油油温为80~85℃,在允许范围内,油温报警温度点为100℃。怀疑测温电子元件有毛病,经检查后,确认所有电子元件均正常。
请代理商维修技术工程师检修,诊断是电脑板损坏,要更换新电脑板。通过仔细研究并询问代理商维修技术工程师后,发现康普爱螺杆空压机电脑内第5项:Optional Inputs有3小项应该是Free,但代理商技术工程师说是坏的电脑板里边有数据,要求带回办事处进行修理。
经过反复研究后,电脑既然有超温报警,就不会烧坏电脑,次超温报警未清除,以后就再次出现错误信号。因此,没有同意代理商维修技术工程师拿走电脑板,对其进行维修,清除多余数据后,空压机正常运转。
(来源:设备管理与维修)
